Fehlersuchstand Hydraulik zur Simulation von Störungen
Perfekt fürs Training rund um die Instandhaltung
Viele Anlagenbetreiber kennen das Problem: Bei einer Störung in der Hydraulikanlage werden häufig nur Symptome behandelt – die Ursachen bleiben im Verborgenen. VOORTMANN hat genau für diese Herausforderung einen eigenen Fehlersuchstand Hydraulik entwickelt. Der praxisnahe Trainingsstand bildet typische Fehlerbilder realistisch ab und macht physikalische Prozesse in der Hydraulik leicht verständlich erlebbar. Für Instandhaltung und Reparaturen zuständiges Personal lernt so, strukturierte Fehlersuche durchzuführen. Das erhöht in Betrieben letztlich die Anlagenverfügbarkeit und reduziert Kosten.
Realistische Störungen gezielt simulieren
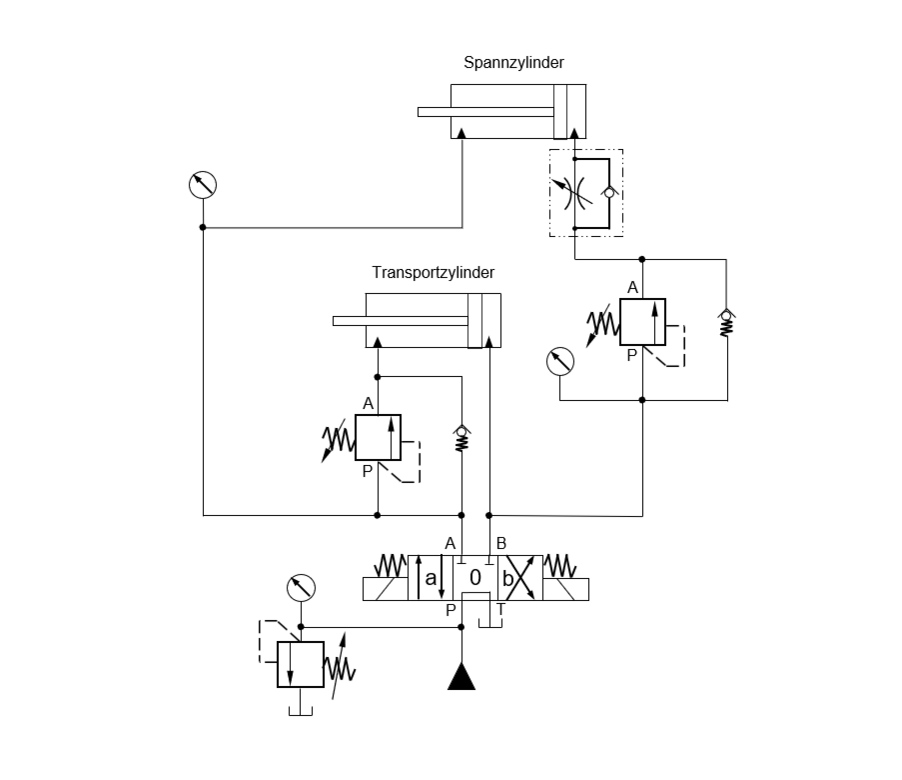
Ziel des Fehlerstands Hydraulik ist es, Techniker mit realistischen Störungsszenarien vertraut zu machen und ihnen eine methodische Herangehensweise zu vermitteln. Mit entsprechenden Einstellungen an der Fehlerstand-Rückseite simulieren wir das Drücken und Ziehen von Lasten inklusive diverser Fehlersymptome. Der am Trainingsstand Geschulte hat dann die Aufgabe, unter Zuhilfenahme des Schaltplans durch zielgerichtetes Messen und Analysieren, den Störungsgrund zu lokalisieren und identifizieren. Zum Beispiel falsch montierte bzw. angeschlossene Ventile oder Ölübertritte bei Zylindern.
Neben Einzelfunktionen können am Trainingsstand auch komplexe, zusammenhängende Abläufe in Hydraulikanlagen dargestellt werden.
Unser Angebot rund um den Fehlersuchstand Hydraulik richtet sich an alle, die mit Störungsanalyse zu tun haben. Vom internen Instandhaltungsleiter bis zum mobilen Techniker.
Auf jede Anforderung adaptierbar
Mit dem Fehlersuchstand lassen sich verschiedenste Szenarien simulieren. Eine Erstinbetriebnahme kann genauso thematisiert werden wie eine laufende Produktion. Entsprechend vielseitig wird dieses Schulungsmedium von uns eingesetzt. Es wird zukünftig fester Bestandteil all unserer Schulungsangebote im Bereich Hydraulik sein. Darüber hinaus gibt es die Möglichkeit, Lehrgänge speziell für einzelne Betriebe und zu besonderen Szenarien anzubieten. Dank des kompakten Aufbaus ist theoretisch auch ein Mitbringen des Fehlersuchstand zu Schulungen bei Kunden vor Ort möglich.
Der Fehlersuchstand wird ab 2026 fest in das VOORTMANN-Seminarprogramm integriert.
Hier geht’s zu unserem aktuellen Schulungsangebot Hydraulik